利菲爾特全封閉一體化連續式裂解設備工藝流程
根據裂解設備的工作方式不同可分為:間歇式、半連續式和連續式,今天我們就為大家介紹一下利菲爾特全封閉一體化連續式裂解設備的工藝流程。

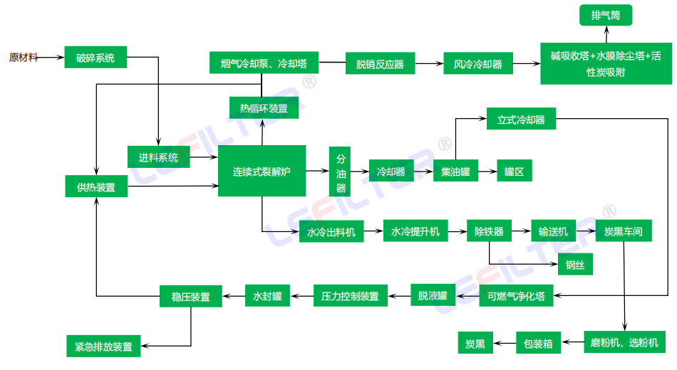
膠粉連續投入裂解爐反應釜后,裂解爐上裝有數顯溫控儀,通過裂解爐上的熱電阻將溫度反饋到數顯溫控儀上。喂料機通過氣鎖連續計量喂料機自動計算給料,按照比例將膠粉投加到熱解爐內,熱解爐內保持微負壓狀態(- 5Pa)。通過控制入爐膠粉量、通風量對裂解爐爐膛進行分段加熱:第一段(進料端) 溫度為 260 ℃左右,第二段溫度為 320 ℃左右,第三 段溫度為 380 ℃左右,第四段溫度為 420 ℃左右。在第一階段溫度為 260 ℃時,裂解開始;第二階段溫度達到 350 ℃時,裂解反應穩定進行;第三階段溫度達到380 ℃時,裂解反應基本結束;在裂解完成后,進入第四階段 420 ℃以上的揮發爐,將裂解氣體蒸發,裂解產生的高溫煙氣進入分離器,實現煙氣與重油的初步分離;然后通過循環水冷卻、油氣再次分離,C4 以上有機烴類冷凝為裂解油生產 4 號裂解油;產生的不冷凝氣(H2、CH4- C4H10 和 H2S)經過一道安全設置干氣阻火罐(阻火罐的作用是避免明火從燃燒室返回與廢氣相遇發生爆炸),返回燃燒室作為燃料加熱 爐膛燃料,多余的不凝氣進入二燃室作為二燃室燃料。燃燒室燃燒后的廢氣進入二燃室再次燃燒進一步去除非甲烷總烴、硫化氫、甲苯、二甲苯、二噁英的污染物。
- 2026-02-03 深挖固危廢裂解價值,全鏈條盈利的核心邏輯
- 2026-01-26 裂解設備的研發背景
- 2026-01-22 硅藻土裂解設備,高效環保的新型工業處理設備
- 2026-01-20 半連續式裂解設備(自動進料,螺旋出渣)
- 2026-01-20 間歇式裂解設備(列管冷凝)
- 2026-01-20 當寒風裹著歲末的余韻掠過廠區,當晨霜為裂解設備的金屬輪廓鍍上一層微涼,我們迎來了二十四節氣中最后一個節氣——大寒。
電話:400-118-6697 
地址:河南省商丘市示范區商都大道南段東側